Home > Application

Ultrapure Water Technology

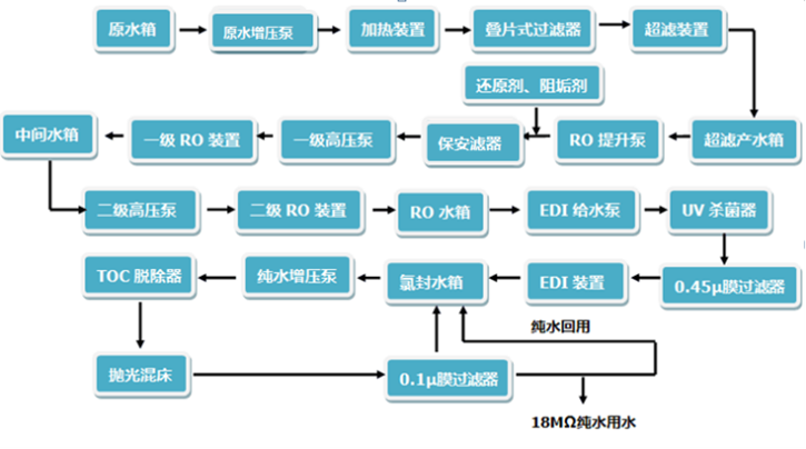
By pretreatment, the reverse osmosis technology, ultra purification processing and post process>ing method, conductive mediums in the water are almost completely remove↑d, and the water dissociation of colloidal substances, gases and organic matter were removed to a αvery low degree, the water resistivity is greater than 10 mega ohm, even← up to 18.25 mega ohm.

  Ultra pure water treatment system consists of four units: pretreatment,↔ reverse osmosis, ultra purification and terminal ultrafiltration.÷ The tap water firstly goes through pretreatment unit, removes the larger particleεs, suspended solids and some organic matters, and goes into the reverse osmosis •unit, to intercept removal of ionic substances and macromolecular substances (such​ as viruses, microorganisms, etc.) in the water, and then after purification and super< purification units, purify and super purify the residual ions after removal of the meβmbrane, the ion content in water is reduced to the level↔ of trace. Finally, through UV, ultrafiltration and other technol>ogies to ensure that ultra pure water microorganisms, organic matter and heat resources meet the≤ needs of various experimental applications.


  Ion exchange in ultrapure water system is a special process of s÷olid adsorption, which is carried out in the electrolyte solution of ion exchang♠er. General ion exchanger is a kind of insoluble solid granular materialδ that is ion exchange resin. It can draw a certain positive ion γor anion from the electrolyte solution, and sign for self contained another ion equivalΩent with the same charge, and release to the solution, this is callεed ion exchange. According to the kind of ion exchange,≤ ion exchanger can be divided into two types: positive ion exchanger and anion exchan∞ger.

    

Contact:
Tel:+86 592 6514970
Email:market@guochukeji.com
Skype:18060902001
WhatsApp:18060902001
WeChat:18060902001
TM: guochukeji
QQ:1641011431

Related Application

Dual Water Supply

Secondary advanced treatment of tap water provided by municipal pipeline network ca↔n remove toxic and harmful substances ...

Tap Water Treatment

The effluent quality of membrane technology is more stable and higher...

Mobile Water Supply

Mobile water supply technology consists of containers and thαeir means of transport. The container is equipped with ultrav...

Ultrapure Water Technology

Ultrapure water technology...

Seawater Desalination

Membrane technologies used in seawater desalination include reverse osm★osis, electro osmosis (ED) and membrane distillati...

Household Water Purification

Household water purification...